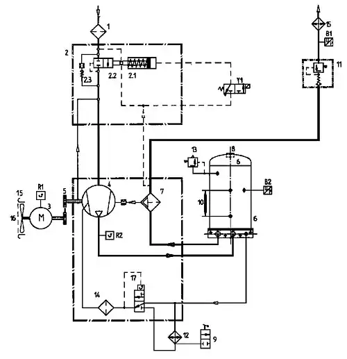
Винтовой воздушный компрессор

1. Воздушный фильтр
2. Регулятор всасывания
2.1 Исполнительный цилиндр
2.2 Исполнительный клапан
2.3 Дроссельное отверстие
3. Электродвигатель
4. Винтовой блок
5. Ремённая передача
6. Бак-сепаратор
7. Фильтр тонкой очистки
8. Крышка залива масла
9. Слив масла
10. Указатель уровня масла
11. Клапан поддержания минимального давления
12. Радиатор
13. Предохранительный клапан
14. Масляный фильтр
15. Вентилятор
16. Фильтр вентилятора
17. Термостат
Винтовой воздушный компрессор — промышленное устройство объёмного сжатия воздуха для промышленно-производственных нужд (пневмоцилиндры, пневмоинструмент, производственные линии и механизмы), основным элементом сжатия которого является пара роторов (винтов).
Описание
Подшипники лимитированы по размерам двумя роторами стоящими друг от друга на фиксированном расстоянии. Это является причиной лимитированного их ресурса, который в зависимости от размера модели заявляется 30-60 тыс. часов, после чего их необходимо заменять. Кроме того присутствуют осевые нагрузки, так как сжатие происходит между двумя роторами, и сжимаемый воздух давит на винты из центра к стенкам.
Винтовой блок
Конструкция винтового блока состоит из двух массивных винтов и корпуса. При этом винты во время работы находятся на некотором расстоянии друг от друга, и этот зазор уплотняется масляной плёнкой. Трущихся элементов нет. Пыль и другие твердые частицы и даже небольшие предметы при попадании в винтовой блок не вызывают никаких повреждений и могут лишь повредить масляной системе самого компрессора. Таким образом, ресурс винтового блока практически неограничен и достигает более чем 200—300 тыс. часов. Регламентной замене подлежат лишь подшипники винтового блока.
Винтовая технология работает в широком диапазоне скоростей вращения, что позволяет регулировать производительность. Позволяет использовать как стандартную систему загрузка/разгрузка/останов, так и частотное регулирование производительностью. При частотном регулировании изменяются в широком диапазоне обороты двигателя в минуту, а соответственно и скорость вращения винтового блока, что позволяет регулировать производительность в соответствии с разбором воздуха, тем самым экономя электроэнергию.
Обслуживание
Используется простой в конструкции пневматический клапан (откр./закр.) с практически неограниченным ресурсом при своевременной замене рем.комплектов — раз в 12 тыс. часов наработки. Каждые 3000 часов:• Замена воздушного фильтра;• Замена масляного фильтра; Замена масла (в случае использования минерального)
Каждые 6000 часов:• Замена воздушного фильтра;• Замена масляного фильтра;• Замена масла (в случае использования синтетического)• Замена маслосепаратора.
Распространение
Винтовая технология сжатия воздуха известна с конца XIX века и получила широкое распространение в середине XX века во всем мире.
Винтовые компрессоры установлены практически на каждом предприятии по всему миру. Зарекомендовали себя как надежное и энергоэффективное оборудования для производства сжатого воздуха на давление от 5 до 13 бар(И) и производительностью от 1 до 50 м3/мин с неравномерным по времени разбором.
На данный момент во всем мире для производственных нужд принято использовать винтовые компрессоры разных производителей, так как это является самым современным, надежным и энергоэффективным оборудованием для этих целей.